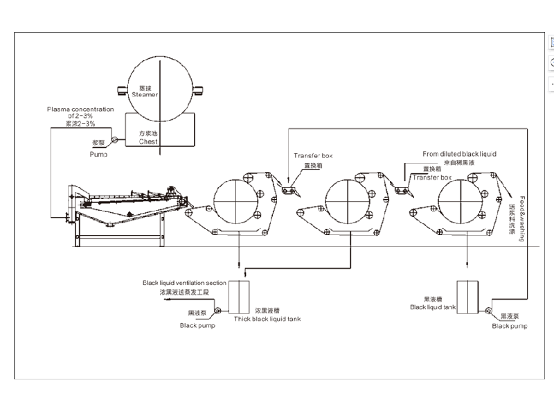
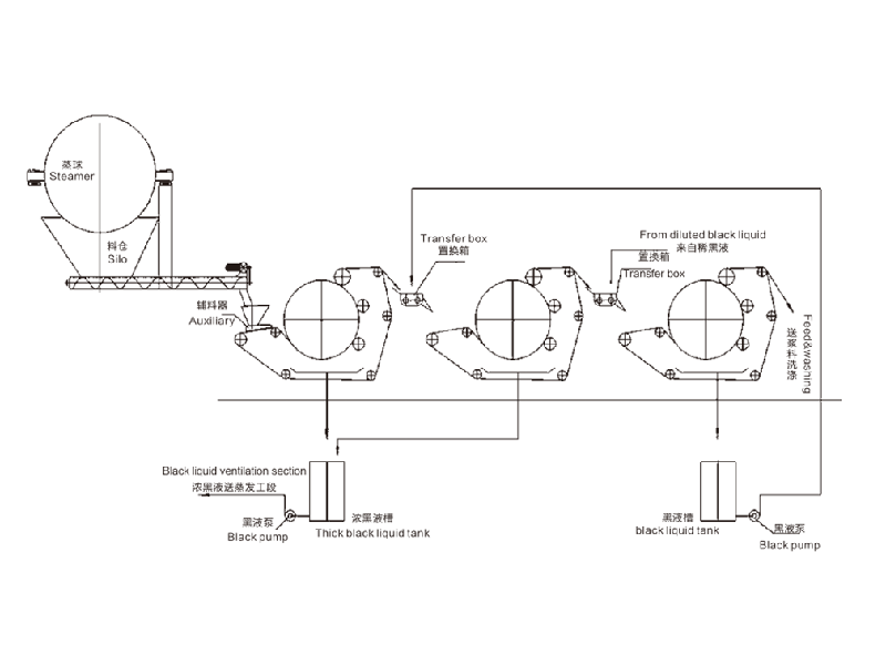
设备简介本产品为公司在多年实践的基础上,自主研发的**产品。主要用于造纸行业洗浆工段的黑液提取、漂泊浆浓缩、废纸热分散前的提 浓。化纤浆粕行业的黑液提取、洗涤、浓缩、印染等行业的固液分离。 1、黑液提取率高:黑液提取率单级达到75%,二级串联可达85%,三级串联达90%以上; 2、出浆干度高:出浆干度比螺旋挤浆机提高8-10%,高达30-45%; 3、节能效果显著: 耗电量是同生产规模螺旋挤浆机的1/6,年单机节约电费二十多万元; 4、投资少、安装简单、操作方便、无噪音、维修量少。技术参数型号QK-1000QK-1500QK-2000QK-2500QK-3000QK-3500进浆浓度%≥8≥8≥8≥8≥8≥8出浆浓度%30-4530-4530-4530-4530-4530-45提取率%单级≥75 双级≥85 三级≥90草浆20-3030-4045-6060-7070- 100120-150棉浆30-3540-6090-100120-140150-180200-250主机功率(KW)4.55.511111522外形尺寸(m)2x2.5x2.22.5x3x2.24.2x4.4x34.2x4.9x34.8x5.6x3.35.8x64x3.9
| 应用范围 | 广泛用于各行业的预处理和过滤,能有效去除水中杂质、沉淀物和悬浮物等。 |
| 合作客户 | 产品先后出口伊朗、印度、埃及、土耳其、尼日利亚、新加坡等40多个国家。 |
17637388888
秉持“为人类环境和低碳经济做贡献”的理念,坚守“服务生态环境保护”的初心
产品参数性能介绍,让您更加了解产品
设备简介
本产品为公司在多年实践的基础上,自主研发的**产品。主要用于造纸行业洗浆工段的黑液提取、漂泊浆浓缩、废纸热分散前的提 浓。化纤浆粕行业的黑液提取、洗涤、浓缩、印染等行业的固液分离。
1、黑液提取率高:黑液提取率单级达到75%,二级串联可达85%,三级串联达90%以上;
2、出浆干度高:出浆干度比螺旋挤浆机提高8-10%,高达30-45%;
3、节能效果显著: 耗电量是同生产规模螺旋挤浆机的1/6,年单机节约电费二十多万元;
4、投资少、安装简单、操作方便、无噪音、维修量少。
技术参数
型号 | QK-1000 | QK-1500 | QK-2000 | QK-2500 | QK-3000 | QK-3500 |
进浆浓度% | ≥8 | ≥8 | ≥8 | ≥8 | ≥8 | ≥8 |
出浆浓度% | 30-45 | 30-45 | 30-45 | 30-45 | 30-45 | 30-45 |
提取率% | 单级≥75 双级≥85 三级≥90 | |||||
草浆 | 20-30 | 30-40 | 45-60 | 60-70 | 70- 100 | 120-150 |
棉浆 | 30-35 | 40-60 | 90-100 | 120-140 | 150-180 | 200-250 |
主机功率(KW) | 4.5 | 5.5 | 11 | 11 | 15 | 22 |
外形尺寸(m) | 2x2.5x2.2 | 2.5x3x2.2 | 4.2x4.4x3 | 4.2x4.9x3 | 4.8x5.6x3.3 | 5.8x64x3.9 |
产品细节处理,让您更加了解产品




秉持“为人类环境和低碳经济做贡献”的理念,坚守“服务生态环境保护”的初心

自动化程度高,有效节省人力成本,提高企业生产效益

设备结构简约,更大程度简化安装步骤,提高施工效率

提高环境治理效率,保护生态环境,为人类生存环境做贡献

产品种类齐全,可根据企业需求定制产品类型,规格
拥有丰富的实践经验、水处理技术运用型人才组成的科研团队